Разделы презентаций


Магистральные трубопроводы

Содержание

ТРУБОПРОВОДНЫЙ ТРАНСПОРТ НЕФТИМагистральные трубопроводы.Лекция №3

Слайды и текст этой презентации

Слайд 1Магистральные трубопроводы
Лекция №3

Магистральные трубопроводыЛекция №3

Слайд 2ТРУБОПРОВОДНЫЙ ТРАНСПОРТ НЕФТИ
Магистральные трубопроводы.
Лекция №3

ТРУБОПРОВОДНЫЙ ТРАНСПОРТ НЕФТИМагистральные трубопроводы.Лекция №3

Слайд 3КЛАССИФИКАЦИЯ ТОВАРНЫХ НЕФТЕЙ

КЛАССИФИКАЦИЯ ТОВАРНЫХ НЕФТЕЙ

Слайд 4Различают нефти сырые и товарные. Под сырой нефтью понимается природная

ископаемая смесь углеводородов, которая содержит растворенный газ, воду, минеральные соли,

механические примеси, иными словами, сырая нефть – это жидкость, извлекаемая из скважин на промыслах и не прошедшая промысловую подготовку. Товарной называется нефть, подготовленная к поставке потребителю в соответствии с требованиями действующих нормативных и технических документов, принятых в установленном порядке.
Согласно ГОСТ Р «Нефть. Общие технические условия» товарные нефти подразделяются на классы, типы, группы и виды.
Различают нефти сырые и товарные. Под сырой нефтью понимается природная ископаемая смесь углеводородов, которая содержит растворенный газ,

Слайд 5Класс товарной нефти устанавливается в зависимости от содержания в ней серы.

Всего классов четыре: 1-й класс – малосернистая (при массовой доле

серы 0,60% и менее); 2-й класс – сернис­тая (серы от 0,61 до 1,80% включительно); 3-й класс – высокосернис­тая (серы от 1,81 до 3,50% включительно); 4-й класс – особо высокосернис­тая (серы свыше 3,50%).
Тип товарной нефти для российских потребителей устанавливают по её плотности, а если нефть идет на экспорт, то дополнительно учитываются выход фракций и содержание парафина. Типов нефти пять: 0 – особо легкая; 1 – легкая; 2 – средняя; 3 – тяжелая; 4 – битуминозная.
Тип нефти, предназначенной для экспорта, устанавливается по худшему показателю. Так, если по плотности нефть относится к первому типу, а по выходу фракций ко второму, то ее считают нефтью 2-го типа. Массовое содержание парафина в экспортной нефти не должно превышать 2%.
Класс товарной нефти устанавливается в зависимости от содержания в ней серы. Всего классов четыре: 1-й класс – малосернистая

Слайд 7Группа товарной нефти устанавливается в зависимости от степени ее подготовки. Чем

больше значение номера группы. Тем выше допустимое массовое содержание воды

и хлористых солей. В то же время независимо от группы содержание механических примесей не должно превышать 0,05%, а давление насыщенных паров при 38°С – 66700 Па (500 мм рт. ст.).
Группа нефти устанавливается по наихудшему из показателей.
Группа товарной нефти устанавливается в зависимости от степени ее подготовки. Чем больше значение номера группы. Тем выше допустимое

Слайд 8Вид товарной нефти зависит от содержания в ней углеводородов и

легких меркаптанов

Вид товарной нефти зависит от содержания в ней углеводородов и легких меркаптанов

Слайд 9Нефть принимают партиями, под которыми понимают любое ее количество, сопровождаемое

одним документом о качестве (паспорт качества). Для проверки соответствия нефти

требованиям стандарта проводят приемосдаточные и периодические испытания.
Нефть принимают партиями, под которыми понимают любое ее количество, сопровождаемое одним документом о качестве (паспорт качества). Для

Слайд 10Приемосдаточные испытания проводят для каждой партии нефти по следующим показателям:
плотность; 
массовая

доля серы;
массовая доля воды;
массовая концентрация хлористых солей;
давление насыщенных паров (только

при приеме и сдаче в системе трубопроводного транспорта). 
При несоответствии любого из показателей требованиям стандарта или разногласиях по этому показателю проводят повторные испытания той же пробы, если она отобрана из пробоотборника, установленного на потоке, или повторно отобранной пробы, если она отобрана из резервуара или другой емкости. Результаты повторных испытаний распространяют на всю партию.
Приемосдаточные испытания проводят для каждой партии нефти по следующим показателям:плотность; массовая доля серы;массовая доля воды;массовая концентрация хлористых солей;давление

Слайд 11Периодические испытания выполняют в сроки, согласованные принимающей и сдающей сторонами,

но не реже одного раза в 10 дней по следующим

показателям:
массовая доля механических примесей;
давление насыщенных паров (кроме нефти в системе трубопроводного транспорта);
наличие сероводорода (или массовая доля сероводорода и легких меркаптанов при наличии в нефти сероводорода);
содержание хлорорганических соединений.
При поставке нефти на экспорт дополнительно определяют выход фракций и массовую долю парафина.
Результаты периодических испытаний заносят в документ о качестве испытуемой партии нефти и в документы о качестве всех партий до очередных периодических испытаний.
При несоответствии результатов периодических испытаний по любому показателю требованиям стандарта испытания переводят в категорию приемосдаточных для каждой партии до получения положительных результатов не менее чем в трех партиях подряд.
Периодические испытания выполняют в сроки, согласованные принимающей и сдающей сторонами, но не реже одного раза в 10

Слайд 12КЛАССИФИКАЦИЯ НЕФТЕПРОВОДОВ

КЛАССИФИКАЦИЯ НЕФТЕПРОВОДОВ

Слайд 13Нефтепроводом принято называть трубопровод, предназначенный для транспорта нефти и нефтепродуктов.

По своему назначению нефтепроводы подразделяются на три группы:
1. Магистральные нефтепроводы

– инженерные сооружения, состоящие из подземных, подводных, наземных и надземных трубопроводов и связанных с ними нефтеперекачивающие станции, приёмосдаточных пунктов, нефтебаз для хранения нефти и других технологических объектов, обеспечивающих транспортировку, приемку, сдачу нефти потребителям или перевалку на другой вид транспорта. МН предназначены для транспортирования больших грузопотоков нефти на значительные расстояния (до нескольких тысяч километров), рабочее давление в них обычно достигает 5…7,5 МПа.
2. Подводящие (местные) нефтепроводы – нефтепроводы, соединяющие промыслы с головными сооружениями МН; нефтеперерабатывающие заводы с пунктами налива. Их протяженность может достигать нескольких десятков километров;
3. Технологические – внутриплощадочные нефтепроводы между точками врезки в магистральный нефтепровод на входе и выходе НПС и т. п., предназначенные для соединения различных объектов и установок.
Нефтепроводом принято называть трубопровод, предназначенный для транспорта нефти и нефтепродуктов. По своему назначению нефтепроводы подразделяются на три

Слайд 14Согласно нормам технологического проектирования к магистральным нефтепроводам относятся трубопроводы протяженностью

свыше 50 км, диаметром от 219 до 1220 мм включительно,

предназначенные для перекачки товарной нефти из районов добычи или хранения до мест потребления (перевалочных нефтебаз, НПЗ, пунктов налива и др.
В соответствии со строительными нормами и правилами магистральные нефтепроводы подразделяются на четыре класса:
1-й класс – Dу свыше 1000 до 1200 мм включительно;
2-й класс – Dу свыше 500 до 1000 мм включительно;
3-й класс – Dу свыше 300 до 500 мм включительно;
4-й класс – Dу менее 300 мм.
Согласно нормам технологического проектирования к магистральным нефтепроводам относятся трубопроводы протяженностью свыше 50 км, диаметром от 219 до

Слайд 15ОСНОВНЫЕ ОБЪЕКТЫ И СООРУЖЕНИЯ МАГИСТРАЛЬНОГО НЕФТЕПРОВОДА

ОСНОВНЫЕ ОБЪЕКТЫ И СООРУЖЕНИЯ МАГИСТРАЛЬНОГО НЕФТЕПРОВОДА

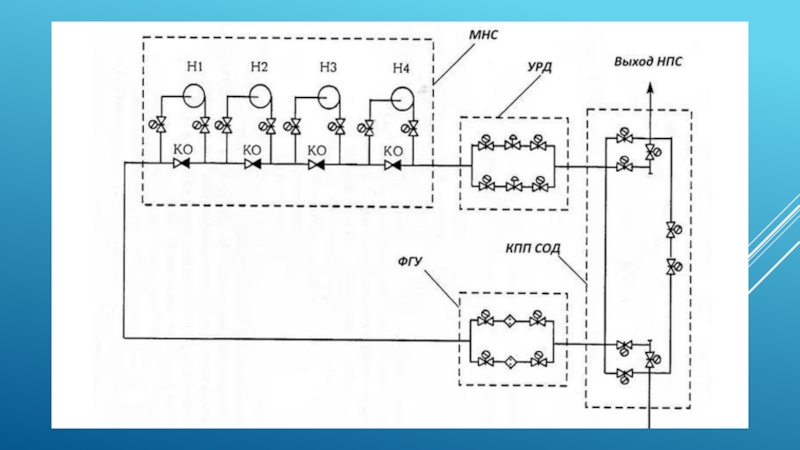
Слайд 16В состав магистрального нефтепровода входят следующие комплексы сооружений:
подводящие трубопроводы;
головная нефтеперекачивающая

станция (ГНПС);
промежуточные нефтеперекачивающие станции (НПС);
конечный пункт (КП);
линейные сооружения.

В состав магистрального нефтепровода входят следующие комплексы сооружений:подводящие трубопроводы;головная нефтеперекачивающая станция (ГНПС);промежуточные нефтеперекачивающие станции (НПС);конечный пункт (КП);линейные

Слайд 18Подводящие трубопроводы связывают источники нефти (промысловый нефтесборный пункт) с головной

нефтеперекачивающей станцией.

Головная нефтеперекачивающая станция магистрального нефтепровода обеспечивает прием нефти с

установок подготовки и закачку ее в трубопровод. ГНПС располагает резервуарным парком, вмещающим объем перекачки за 2-3 суток, подпорной насосной, узлом учета нефти, магистральной насосной, узлом регулирования давления, площадкой с предохранительными устройствами для сброса избыточного давления при гидравлических ударах, фильтрами-грязеуловителями, а также технологическими трубопроводами.
Подводящие трубопроводы связывают источники нефти (промысловый нефтесборный пункт) с головной нефтеперекачивающей станцией.Головная нефтеперекачивающая станция магистрального нефтепровода обеспечивает

Слайд 19Промежуточные нефтеперекачивающие станции предназначаются для поддержания необходимого давления в магистральном

нефтепроводе в процессе перекачки. В отличие от ГНПС в их

состав, как правило, не входят резервуарный парк, подпорная насосная и узел учета.
Расстановка НПС по трассе выполняется на основании гидравлического расчета с учетом по возможности равномерного распределения давления на них. Среднее расстояние между станциями составляет:
для первой очереди 100…200 км;
для второй очереди 50…100 км.
Промежуточные нефтеперекачивающие станции предназначаются для поддержания необходимого давления в магистральном нефтепроводе в процессе перекачки. В отличие от

Слайд 20На магистральном нефтепроводе большой протяженности должна предусматриваться организация эксплуатационных участков

длиной 400 – 600 км каждый. На границах эксплуатационных участков

располагаются нефтеперекачивающие станции, состав которых аналогичен ГНПС, но с резервуарным парком меньшей вместимости (0,3…0,5 суточной производительности нефтепровода Qсут).
На магистральном нефтепроводе большой протяженности должна предусматриваться организация эксплуатационных участков длиной 400 – 600 км каждый. На

Слайд 21В завершении пути следования нефть поступает на конечный пункт. Здесь

производится ее прием, учет, перевалка на другие виды транспорта или

сдача потребителю. Резервуарный парк КП должен иметь такую же вместимость, что и резервуарный парк ГНПС.
В завершении пути следования нефть поступает на конечный пункт. Здесь производится ее прием, учет, перевалка на другие

Слайд 22К линейным сооружениям магистрального нефтепровода относятся:
трубопровод, который в зависимости от

условий прокладки (геологических и климатических) прокладывается в подземном (в траншее),

наземном (в насыпи) либо в надземном (на опорах) вариантах. Для магистральных нефтепроводов обычно применяются стальные сварные трубы диаметром до 1220 мм. Толщина стенки рассчитывается исходя из максимального давления, развиваемого НПС;
К линейным сооружениям магистрального нефтепровода относятся:трубопровод, который в зависимости от условий прокладки (геологических и климатических) прокладывается в

Слайд 23линейная запорная арматура, предназначенная для перекрытия участков нефтепровода при авариях

и ремонте. В зависимости от рельефа местности интервал между линейными

задвижками должен составлять 15…20 км;
линейная запорная арматура, предназначенная для перекрытия участков нефтепровода при авариях и ремонте. В зависимости от рельефа местности

Слайд 24переходы через естественные и искусственные препятствия: (подводные переходы; переходы под

автомобильными и железными дорогами; надземные переходы через овраги, ущелья и

т.п.)
переходы через естественные и искусственные препятствия: (подводные переходы; переходы под автомобильными и железными дорогами; надземные переходы через

Слайд 25узлы пуска и приема средств очистки и диагностики (СОД), предназначенные

для очистки внутренней поверхности трубопровода в процессе эксплуатации, а также

для запуска и приема внутритрубных инспекционных снарядов.
узлы пуска и приема средств очистки и диагностики (СОД), предназначенные для очистки внутренней поверхности трубопровода в процессе

Слайд 26станции противокоррозионной защиты трубопроводов

станции противокоррозионной защиты трубопроводов

Слайд 27линии связи и электропередачи. Линия связи имеет в основном диспетчерское

значение и является ответственным сооружением. Нарушение связи приводит, как правило,

к остановке перекачки. Линия электропередачи предназначена для питания вспомогательных систем и станций катодной защиты (СКЗ);
вдольтрассовые дороги, аварийно-восстановительные пункты (АВП), дома линейных ремонтеров, вертолетные площадки.
линии связи и электропередачи. Линия связи имеет в основном диспетчерское значение и является ответственным сооружением. Нарушение связи

Слайд 28СИСТЕМЫ ПЕРЕКАЧКИ

СИСТЕМЫ ПЕРЕКАЧКИ

Слайд 29Перекачка – это процесс перемещения нефти по трубопроводу с помощью

насосных установок по заданной схеме. Под схемой перекачки понимается движение

нефти через сооружения и оборудование НПС и соединяющие их нефтепровод. В зависимости от оснащенности НПС выделяют три схемы перекачки: постанционная, с подключением резервуаров и из насоса в насос. Для технологической схемы перекачки с подключением резервуаров возможны два варианта: перекачка через резервуар и минуя резервуар (с подключенным резервуаром).
Перекачка – это процесс перемещения нефти по трубопроводу с помощью насосных установок по заданной схеме. Под схемой

Слайд 30При постанционной схеме перекачки нефть поочередно принимают в один из

резервуаров НПС, а откачивают из другого. Эта схема позволяет достаточно

точно учитывать перекачиваемую нефть по замерам уровня в резервуарах, при такой схеме осуществляется разгазирование нефти и удаление излишка воды, а также обеспечивается большая надёжность и бесперебойность поставок нефти потребителю за счёт того, что участки могут функционировать отдельно друг от друга.

Основной недостаток системы – большие потери от испарения при заполнении-опорожнении резервуаров (потери от «больших дыханий»), а также значительная металлоемкость: сооружение как минимум двух резервуаров и необходимость сооружения подпорной насосной.

При постанционной схеме перекачки нефть поочередно принимают в один из резервуаров НПС, а откачивают из другого. Эта

Слайд 31При перекачке через резервуар НПС нефть от предыдущей станции поступает

в резервуар и одновременно из него откачивается. При не синхронной

работе соседних НПС резервуар служит буферной емкостью. Данная схема позволяет удалять из трубопровода попавший в него при производстве ремонтных работ воздух, а также частично освободиться от воды и механических примесей за счёт значительного уменьшения скорости потока в резервуаре по сравнению с трубопроводом.
Вследствие перемешивания нефти в резервуаре интенсифицируются потери от «малых дыханий», а при несинхронной работе соседних НПС возможны потери и от «больших дыханий». Кроме того, необходимо сооружение как минимум одного резервуара и подпорной насосной.
При перекачке через резервуар НПС нефть от предыдущей станции поступает в резервуар и одновременно из него откачивается.

Слайд 32При перекачке с подключенным резервуаром нефть через резервуар не проходит,

поскольку он соединен с отводом от всасывающей линии станции. Уровень

в резервуаре изменяется незначительно в зависимости от величины разности расходов, которые обеспечивают данная и предыдущая НПС. При равенстве этих расходов уровень нефти остается практически неизменным.
По сравнению с предыдущими схемами сокращаются потери в результате испарения нефти, которые будут определяться суточными колебаниями температур (потери от «малых дыханий»).
При перекачке с подключенным резервуаром нефть через резервуар не проходит, поскольку он соединен с отводом от всасывающей

Слайд 33Система перекачки из насоса в насос осуществляется при отключении резервуаров

промежуточных НПС. Их используют только для приема нефти из трубопровода

в случае аварий или ремонта. При отключенных резервуарах исключаются потери от испарения и полностью используется подпор, передаваемый от предыдущей НПС.
Система перекачки из насоса в насос осуществляется при отключении резервуаров промежуточных НПС. Их используют только для приема

Слайд 34ОСНОВНОЕ ОБОРУДОВАНИЕ НЕФТЕПЕРЕКАЧИВАЮЩИХ СТАНЦИЙ

ОСНОВНОЕ ОБОРУДОВАНИЕ НЕФТЕПЕРЕКАЧИВАЮЩИХ СТАНЦИЙ

Слайд 36Оборудование нефтеперекачивающих станций условно разделяется на основное и вспомогательное. К

основному оборудованию относятся насосы и их привод, а к вспомогательному

– оборудование, необходимое для нормальной эксплуатации основного: системы энергоснабжения, смазки, отопления, вентиляции и т.д.
Оборудование нефтеперекачивающих станций условно разделяется на основное и вспомогательное. К основному оборудованию относятся насосы и их привод,

Слайд 37Насосы магистральных нефтепроводов должны отвечать следующим требованиям:
большие подачи при сравнительно

высоких напорах;
долговременность и надежность непрерывной работы;
простота конструкции и технологического обслуживания;
компактность;
экономичность.
Такими

качествами обладают центробежные насосы.

Насосы магистральных нефтепроводов должны отвечать следующим требованиям:большие подачи при сравнительно высоких напорах;долговременность и надежность непрерывной работы;простота конструкции

Слайд 38Для нормальных условий эксплуатации магистральных центробежных насосов абсолютное давление перекачиваемой

жидкости на входе должно превышать давление насыщенных паров. При нарушении

этого условия начинается кавитация – явление образования в жидкости пузырьков пара или газа.
Для нормальных условий эксплуатации магистральных центробежных насосов абсолютное давление перекачиваемой жидкости на входе должно превышать давление насыщенных

Слайд 39Насосы с подачей до 1250 м3/ч являются секционными (многоступенчатыми) с

рабочими колесами одностороннего входа. Насосы с подачей 1250 м3/ч включительно

и выше – одноступенчатые спирального типа с двухсторонним подводом жидкости к рабочему колесу. Насосы секционного типа имеют низкое значение допустимого кавитационного запаса, что иногда позволяет исключить применение подпорных насосов.
Насосы с подачей до 1250 м3/ч являются секционными (многоступенчатыми) с рабочими колесами одностороннего входа. Насосы с подачей

Слайд 40Для надежной и безотказной работы магистральных центробежных насосов требуется обеспечение

необходимого подпора, который обычно создается подпорными насосами (на ГНПС), либо

за счет напора, передаваемого от предыдущих НПС.
Устанавливают как можно ближе к резервуарному парку, часто заглубляют.
Для надежной и безотказной работы магистральных центробежных насосов требуется обеспечение необходимого подпора, который обычно создается подпорными насосами

Слайд 41В качестве привода для магистральных и подпорных насосов широкое распространение

получили асинхронные и синхронные электродвигатели. В зависимости от исполнения электродвигателей

они устанавливаются либо в одном зале с насосами, либо в помещении, отделенном от насосного зала противопожарной стеной.
В качестве привода для магистральных и подпорных насосов широкое распространение получили асинхронные и синхронные электродвигатели. В зависимости

Слайд 42РАБОЧИЕ ХАРАКТЕРИСТИКИ НАСОСНЫХ АГРЕГАТОВ И СТАНЦИЙ

РАБОЧИЕ ХАРАКТЕРИСТИКИ НАСОСНЫХ АГРЕГАТОВ И СТАНЦИЙ

Слайд 43Характеристикой центробежного насоса называется графическое отображение зависимости развиваемого напора Н,

потребляемой мощности N, коэффициента полезного действия (КПД) и допустимого кавитационного

запаса Δh от подачи Q.
Характеристикой центробежного насоса называется графическое отображение зависимости развиваемого напора Н, потребляемой мощности N, коэффициента полезного действия (КПД)

Слайд 44Характеристикой нефтеперекачивающей станции принято называть зависимость суммарного напора всех работающих

на НПС насосов от подачи.

Характеристикой нефтеперекачивающей станции принято называть зависимость суммарного напора всех работающих на НПС насосов от подачи.

Слайд 45Напорная характеристика центробежного насоса может быть описана уравнением параболы
При параллельном

соединении Р однотипных насосов их суммарная насосная характеристика имеет вид
При

последовательном соединении s однотипных насосов аналитическая зависимость суммарной напорной характеристики может быть представлена в виде
Напорная характеристика центробежного насоса может быть описана уравнением параболыПри параллельном соединении Р однотипных насосов их суммарная насосная

Слайд 46Таким образом, напорная характеристика НПС также может быть описана уравнением

параболы
Если соединяемые насосы разнотипны, то коэффициенты для их суммарной характеристики

при последовательном соединении можно определить по формулам
Таким образом, напорная характеристика НПС также может быть описана уравнением параболыЕсли соединяемые насосы разнотипны, то коэффициенты для

Слайд 47ПОЧТИ ВСЁ

ПОЧТИ ВСЁ

Обратная связь

Если не удалось найти и скачать доклад-презентацию, Вы можете заказать его на нашем сайте. Мы постараемся найти нужный Вам материал и отправим по электронной почте. Не стесняйтесь обращаться к нам, если у вас возникли вопросы или пожелания:

Email: Нажмите что бы посмотреть 

Что такое TheSlide.ru?

Это сайт презентации, докладов, проектов в PowerPoint. Здесь удобно  хранить и делиться своими презентациями с другими пользователями.


Для правообладателей

Яндекс.Метрика