Разделы презентаций


43.Защита в схемах управления электроприводом

Для обеспечения надежной работы ЭП и технологического оборудования в схемах управления предусматривается специальная защитная аппаратура. Этой же цели служат и различные блокировочные связи, обеспечивающие заданный порядок операций по управлению одним или

Слайды и текст этой презентации

Слайд 143.Защита в схемах управления электроприводом

43.Защита в схемах управления электроприводом

Слайд 2 Для обеспечения надежной работы ЭП и технологического оборудования в схемах

управления предусматривается специальная защитная аппаратура. Этой же цели служат и

различные блокировочные связи, обеспечивающие заданный порядок операций по управлению одним или несколькими ЭП и технологическим оборудованием, а также предотвращающие ошибочные действия оператора.

Для обеспечения надежной работы ЭП и технологического оборудования в схемах управления предусматривается специальная защитная аппаратура. Этой же

Слайд 3 Кроме того, во многих случаях целесообразно осуществлять контроль за состоянием

и режимами работы отдельных узлов ЭП, что обеспечивается с помощью

средств сигнализации, измерительных и регистрирующих приборов.
Кроме того, во многих случаях целесообразно осуществлять контроль за состоянием и режимами работы отдельных узлов ЭП, что

Слайд 4 1.Максимальная токовая защита.
При работе ЭП может произойти замыкание электрических

цепей между собой или на землю (корпус), а также увеличение

тока в силовых цепях сверх допустимого предела, вызванное стопорением движения исполнительного органа рабочей машины, обрывом одной из фаз питающего АД или СД напряжения, резким снижением тока возбуждения ДПТ.
1.Максимальная токовая защита. При работе ЭП может произойти замыкание электрических цепей между собой или на землю (корпус),

Слайд 5 Для защиты ЭП и питающей сети от появляющихся в этих

случаях недопустимо больших токов (сверхтоков) предусматривается максимальная токовая защита, которая

может реализовываться различными средствами:
1. с помощью плавких предохранителей,
2.реле максимального тока
3.автоматических выключателей.
Для защиты ЭП и питающей сети от появляющихся в этих случаях недопустимо больших токов (сверхтоков) предусматривается максимальная

Слайд 92.Нулевая защита.
При значительном снижении напряжения сети или его исчезновении

эта защита обеспечивает отключение двигателей и предотвращает самопроизвольное их включение

(самозапуск) после восстановления напряжения.
В тех случаях, когда двигатели управляются кнопками контакторов или магнитных пускателей, нулевая защита осуществляется самими этими аппаратами без применения дополнительных средств
2.Нулевая защита. 	При значительном снижении напряжения сети или его исчезновении эта защита обеспечивает отключение двигателей и предотвращает

Слайд 10 3.Тепловая защита.
Тепловая защита отключает двигатель от источника питания, если

вследствие протекания по его цепям повышенных токов происходит значительный нагрев

его обмоток. Такая перегрузка возникает, например, при обрыве одной из фаз трехфазного АД или СД.
Осуществляется с помощью теплового реле или теплового расцепителя автоматического выключателя.
3.Тепловая защита. 	Тепловая защита отключает двигатель от источника питания, если вследствие протекания по его цепям повышенных токов

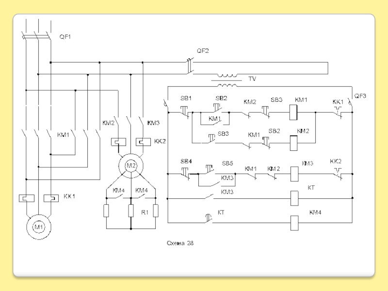
Слайд 124.Электрические блокировки.
Для защиты от одновременного включения катушек реверсивного магнитного

пускателя.

4.Электрические блокировки. 	Для защиты от одновременного включения катушек реверсивного магнитного пускателя.

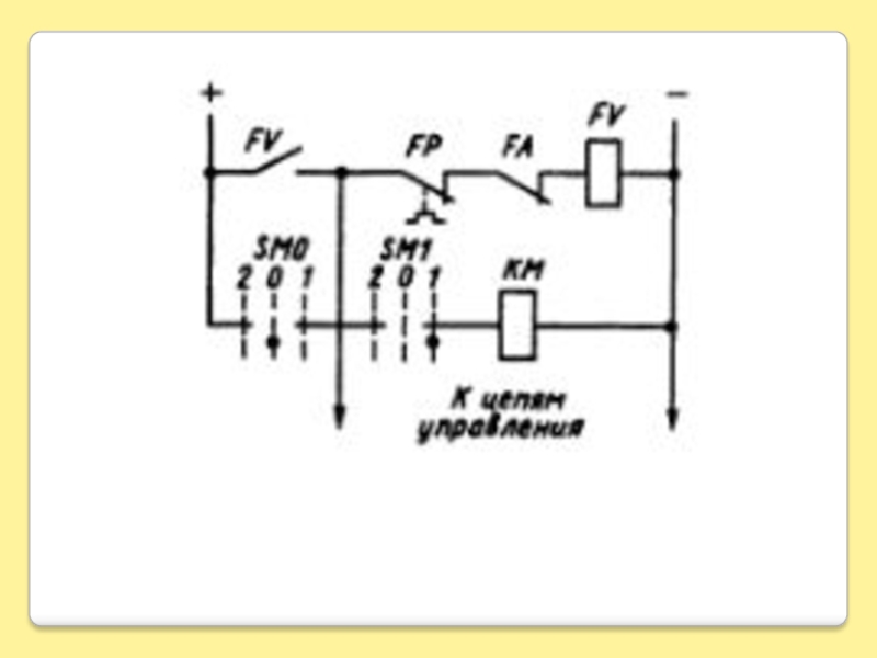
Слайд 135.Защита от обрыва возбуждения.
Служит реле минимального тока КА2, контакт которого

разрешает включение пускателя КМ3

5.Защита от обрыва возбуждения.Служит реле минимального тока КА2, контакт которого разрешает включение пускателя КМ3

Обратная связь

Если не удалось найти и скачать доклад-презентацию, Вы можете заказать его на нашем сайте. Мы постараемся найти нужный Вам материал и отправим по электронной почте. Не стесняйтесь обращаться к нам, если у вас возникли вопросы или пожелания:

Email: Нажмите что бы посмотреть 

Что такое TheSlide.ru?

Это сайт презентации, докладов, проектов в PowerPoint. Здесь удобно  хранить и делиться своими презентациями с другими пользователями.


Для правообладателей

Яндекс.Метрика