Разделы презентаций


Химическая технология неорганических веществ Бакалавриат

Содержание

Материальные потоки в производстве азотной кислоты воздух, аммиак → АВС → нитрозные газы → азотная кислота → выхлопные газы → вода ↑АВС – аммиачно-воздушная смесь

Слайды и текст этой презентации

Слайд 1Химическая технология неорганических веществ Бакалавриат
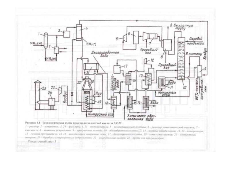
Технология производства азотной кислоты по схеме АК

72
Процесс получения азотной кислоты протекает в несколько основных стадий :


1. подготовка аммиачно-воздушной смеси;
2. окисление аммиака до оксида азота (II);
3. окисление оксида азота (II) до оксида азота (IV);
4. поглощение оксида азота (IV) водой и получение азотной кислоты;
5. очистка хвостовых газов
Химическая технология неорганических веществ БакалавриатТехнология производства азотной кислоты по схеме АК 72Процесс получения азотной кислоты протекает в

Слайд 3Материальные потоки в производстве азотной кислоты
воздух, аммиак → АВС →

нитрозные газы → азотная кислота → выхлопные газы →

вода ↑
АВС – аммиачно-воздушная смесь

Материальные потоки в производстве азотной кислоты воздух, аммиак → АВС → нитрозные газы → азотная кислота →

Слайд 4Аппараты, где идут химические процессы
20 – контактный аппарат (конверсия)
18, 15,

14 – теплообменники (окисление NO, образование HNO3)
10 – абсорбционная колонна

(получение HNO3)
6 – реактор каталитической очистки

Аппараты, где идут химические процессы 20 – контактный аппарат (конверсия)18, 15, 14 – теплообменники (окисление NO, образование

Слайд 5Подготовка и компримирование воздуха
25 -труба для забора воздуха
20 - контактный

аппарат
22- смеситель
23- осевой компрессор
24- двухступенчатый фильтр

Подготовка и компримирование воздуха25 -труба для забора воздуха20 - контактный аппарат22- смеситель23- осевой компрессор24- двухступенчатый фильтр

Слайд 7Очистка воздуха
Для окисления аммиака используется кислород воздуха. Воздух забирается через

воздухозаборную трубу 25 высотой 30 м.
Воздух очищается в двухступенчатом фильтре

24 (грубая очистка на синтетическом волокне и тонкая очистка на ткани Петрянова). После очистки запылённость воздуха не должна превышать 0,007 мг/м3. Замена фильтрующих элементов – примерно через год работы агрегата во время плановых остановок.
При относительной влажности воздуха более 75 % и температуре ниже 7 оС возникают условия для увлажнения и обмерзания фильтров, поэтому перед фильтрацией воздух подогревается паром в теплообменниках.

Очистка воздуха Для окисления аммиака используется кислород воздуха. Воздух забирается через воздухозаборную трубу 25 высотой 30 м.Воздух

Слайд 8Сжатие и подача воздуха
После фильтрации воздух поступает в осевой компрессор

23 комплексного машинного агрегата ГТТ-12. В компрессоре воздух сжимается до

2 – 3,7 ат, нагреваясь до 130 – 210 оС. Сжатый воздух разделяется на 2 потока. Основной поток идёт в контактный аппарат 20 (в кольцевые зазоры корпуса). Второй поток (10 – 14 %) идёт в подогреватель аммиака 4, затем в продувочную колонну 9 для отдувки растворённых в кислоте оксидов азота.
Пройдя по кольцевым зазорам, воздух поступает в смесители 22 в верхних частях контактных аппаратов, где смешивается с газообразным аммиаком.

Сжатие и подача воздуха После фильтрации воздух поступает в осевой компрессор 23 комплексного машинного агрегата ГТТ-12. В

Слайд 9Подготовка газообразного аммиака
1 - ресивер
2 – испаритель
3 – фильтр
4 –

подогреватель

Подготовка газообразного аммиака1 - ресивер2 – испаритель3 – фильтр4 – подогреватель

Слайд 11Испарение и подготовка аммиака
Жидкий аммиак из заводской сети поступает в

ресивер 1. В нём аммиак частично испаряется и разделяется на

ЖА и ГА. ЖА перетекает в испаритель 2, а ГА идёт на фильтр 3. Ресивер и испаритель соединены как сообщающиеся сосуды с одним уровнем ЖА. Испарение аммиака происходит за счёт тепла воды, подаваемой в трубы испарителя.
ЖА содержит примеси воды и масла, поэтому часть ЖА (4 – 10 %) отводится из системы в сборник кубовых остатков, где испаряется и идёт в заводскую сеть. Масла утилизируются.
ГА чистят от масла, железа и катализаторной пыли на двухступенчатых фильтрах 3 (стекловолокно; материал ФМП-1).

Испарение и подготовка аммиака Жидкий аммиак из заводской сети поступает в ресивер 1. В нём аммиак частично

Слайд 12Аммиачно-воздушная смесь
Очищенный ГА подогревается до 70 – 110 оС в

аппарате 4 за счёт тепла воздуха и поступает в смесительную

камеру 22 контактного аппарата. АВС проходит тонкую очистку от аэрозолей (микроультрасупертонкое волокно УСТВ-20; стеклоткань), затем поступает через детурбулизатор (перфорированные листы) на Pt катализатор.

Аммиачно-воздушная смесьОчищенный ГА подогревается до 70 – 110 оС в аппарате 4 за счёт тепла воздуха и

Слайд 14Контактное окисление аммиака
6 – 7 катализаторных сеток из Pt сплавов.

Разогрев сеток в период пуска – азото-водородной смесью из цеха

№ 55 или водородом из баллонов. Воспламенение смеси с помощью электрического запального устройства. При розжиге контактных аппаратов в нитрозном газе (НГ) – повышенное содержание аммиака. Он реагирует с НГ и образует нитрит-нитратные соли (типа NH4NO2). Они вызывают коррозию аппаратов. Поэтому время розжига сеток не более 5 мин. Первые по ходу АВС смеси сетки – ранее работавшие.
В НГ не менее 8,8 объёмных % NO, остальное - ???. Степень конверсии не менее 95 %. Температура в пределах 800 – 880 оС.

Контактное окисление аммиака 6 – 7 катализаторных сеток из Pt сплавов. Разогрев сеток в период пуска –

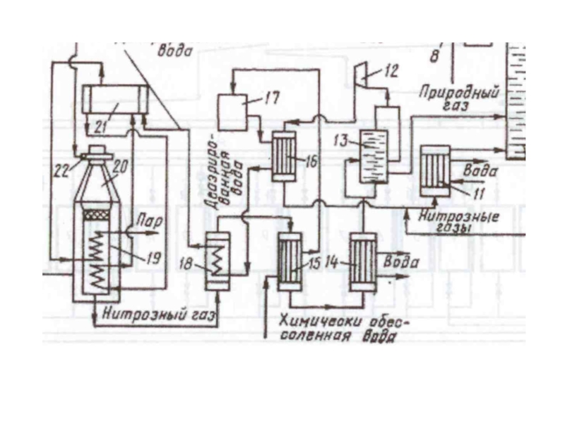
Слайд 16Утилизация тепла нитрозного газа
Внутри контактного аппарата расположен котёл-утилизатор, в котором

получается перегретый пар Р = 40 ат с температурой 440

оС.
Рассмотрим путь воды перед поступлением в котёл. Холодная обессоленная вода (внизу схемы) сначала поступает в подогреватель 15. Затем идёт в деаэратор 17. В этот аппарат через барботёр подаётся пар, и из воды удаляются растворённые газы (кислород, углекислый газ, инертные газы), а вода нагревается до 102 – 106 оС. Эта вода насосами (с давлением до 58 ат) подаётся в теплообменники 16 и 18 и затем в барабан 21 с сепарационным устройством. На схеме 16 и 18 обозначены как холодильники нитрозных газов (что для НГ – холодильник, то для воды – подогреватель). В сепарационном барабане пароводяная смесь, содержащая примерно 15 % насыщенного пара, разделяется внутри циклонов. Насыщенный пар подаётся в двухступенчатый пароперегреватель, где он приобретает температуру до 440 оС. Этот пар идёт в заводской паропровод и на технологические цели.
Запишем путь воды: 15 → 17 → 16 → 18 → 21 → котёл-утилизатор.

Утилизация тепла нитрозного газа Внутри контактного аппарата расположен котёл-утилизатор, в котором получается перегретый пар Р = 40

Слайд 18Путь нитрозных газов
НГ отдают тепло пару и химически обессоленной воде.

Сначала НГ охлаждается в котле-утилизаторе, затем в холодильнике 18. На

входе в холодильник температура НГ 335 – 400 оС, на выходе 220 – 260 оС. Уже и по пути к холодильнику и в нём происходит окисление NO до NO2. Затем НГ идут в подогреватель воды 15, где охлаждаются до 130 – 190 оС. В водяном холодильнике 14 НГ охлаждаются оборотной водой до 40 – 65 оС. Происходит конденсация воды из НГ с образованием азотной кислоты (25 – 28 %). Далее – газовый промыватель 13. В нём НГ отмываются от нитрит-нитратных солей и происходит дальнейшая конденсация HNO3. Кислота (уже 40 %-ная) подаётся в абсорбционную колонну 10. Затем НГ сжимают в компрессоре 12 до Р = 9 ат, при этом они нагреваются до 210 – 230 оС. Поэтому их охлаждают в холодильнике 16 до 155 – 165 оС и в холодильнике 11 до 60 – 65 оС и только потом направляют в абсорбционную колонну 10.
Запишем путь НГ: котёл-утилизатор → 18 → 15 → 14 → 13 → 12 → 16 → 11 →10.

Путь нитрозных газов НГ отдают тепло пару и химически обессоленной воде. Сначала НГ охлаждается в котле-утилизаторе, затем

Слайд 19Абсорбция нитрозных газов
Сверху в колонну 10 поступает водяной конденсат с

температурой не выше 45 оС, снизу – охлаждённые НГ. Абсорбция

оксидов азота водой происходит на тарелках колонны. Перетекая сверху вниз навстречу потоку НГ, вода поглощает оксиды азота с образованием кислоты.
Процесс абсорбции идёт при давлении не выше 9 ат с постоянным отводом тепла реакций оборотной водой с температурой не выше 27 оС. Снизу выходит 58 – 60 %-ная азотная кислота. Она идёт в продувочную колонну 9 для удаления растворённых оксидов азота.

Абсорбция нитрозных газов Сверху в колонну 10 поступает водяной конденсат с температурой не выше 45 оС, снизу

Слайд 21Очистка хвостовых газов
Отходящий газ из абсорбционной колонны нагревается в подогревателе

(топочном устройстве) 8, смешивается в смесителе 7 с природным газом.

Оптимальное соотношение природный газ – кислород составляет СН4 / О2 = 0,55 – 0,56. Подогретый до 480 °С газ направляется на каталитическую очистку от оксидов азота в реактор 6. Катализатором очистки служит алюмопалладиевый катализатор АПК-2. После каталитического разложения выхлопные газы, содержащие до 0,005 % оксидов азота при температуре 720 – 760 °С, поступают в рекуперационную турбину 5, входящую в состав газотурбинного агрегата. Здесь тепловая энергия выхлопных газов преобразуется в механическую со снижением температуры до 350 – 430 оС и одновременным снижением давления газа. Энергия, вырабатываемая в газовой турбине, используется для привода компрессоров 12 и 23 (нитрозного и воздушного). Отработанные в турбине выхлопные газы используют для подогрева в аппарате 8.

Очистка хвостовых газов Отходящий газ из абсорбционной колонны нагревается в подогревателе (топочном устройстве) 8, смешивается в смесителе

Обратная связь

Если не удалось найти и скачать доклад-презентацию, Вы можете заказать его на нашем сайте. Мы постараемся найти нужный Вам материал и отправим по электронной почте. Не стесняйтесь обращаться к нам, если у вас возникли вопросы или пожелания:

Email: Нажмите что бы посмотреть 

Что такое TheSlide.ru?

Это сайт презентации, докладов, проектов в PowerPoint. Здесь удобно  хранить и делиться своими презентациями с другими пользователями.


Для правообладателей

Яндекс.Метрика