Разделы презентаций


Лекция №5 Структурные схемы и их преобразование. Типовые динамические звенья

Содержание

САУ представляет собой совокупность нескольких устройств, в которых происходят явления различной физической природы.*Составление математического описания конструктивного элемента системы управления состоит из следующих последовательно выполняемых процедур: принятие определенных допущений, выбор входных и

Слайды и текст этой презентации

Слайд 1Лекция №5 Структурные схемы и их преобразование. Типовые динамические звенья САУ и их

классификация

Лекция №5 Структурные схемы и их преобразование. Типовые динамические звенья САУ и их классификация

Слайд 2САУ представляет собой совокупность нескольких устройств, в которых происходят явления

различной физической природы.
*
Составление математического описания конструктивного элемента системы управления состоит

из следующих последовательно выполняемых процедур:
принятие определенных допущений,
выбор входных и выходных переменных,
выбор системы отсчета для каждой переменной,
применение физического закона, отражающего в математической форме закономерности преобразования энергии или вещества.
САУ представляет собой совокупность нескольких устройств, в которых происходят явления различной физической природы.*Составление математического описания конструктивного элемента

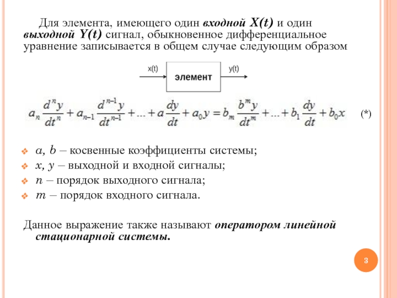
Слайд 3Для элемента, имеющего один входной X(t) и один выходной Y(t) сигнал, обыкновенное дифференциальное уравнение

записывается в общем случае следующим образом






a, b – косвенные коэффициенты системы;
x,

y – выходной и входной сигналы;
n – порядок выходного сигнала;
m – порядок входного сигнала.

Данное выражение также называют оператором линейной стационарной системы.

(*)

Для элемента, имеющего один входной X(t) и один выходной Y(t) сигнал, обыкновенное дифференциальное уравнение записывается в общем случае следующим образомa, b –

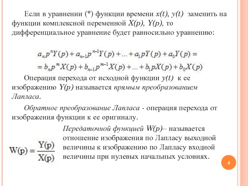
Слайд 4Если в уравнении (*) функции времени x(t), y(t)  заменить на

функции комплексной переменной X(p), Y(p), то дифференциальное уравнение будет равносильно

уравнению:



Операция перехода от исходной функции y(t)  к ее изображению Y(p) называется прямым преобразованием Лапласа. 
Обратное преобразование Лапласа - операция перехода от изображения функции к ее оригиналу.
Передаточной функцией W(p)– называется отношение изображения по Лапласу выходной величины к изображению по Лапласу входной величины при нулевых начальных условиях.
Если в уравнении (*) функции времени x(t), y(t)  заменить на функции комплексной переменной X(p), Y(p), то дифференциальное

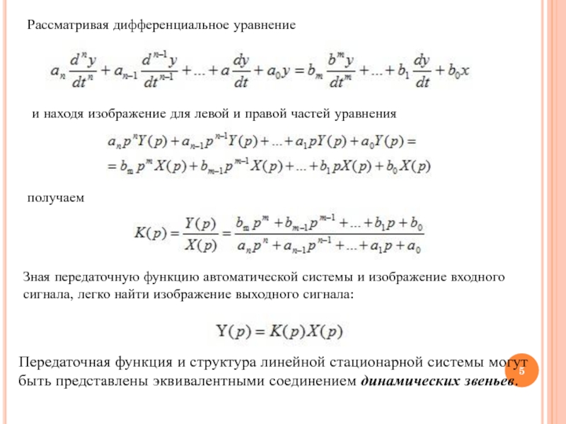
Слайд 5Рассматривая дифференциальное уравнение
и находя изображение для левой и правой

частей уравнения
получаем
Зная передаточную функцию автоматической системы и изображение входного сигнала,

легко найти изображение выходного сигнала:

Передаточная функция и структура линейной стационарной системы могут быть представлены эквивалентными соединением динамических звеньев.

Рассматривая дифференциальное уравнение и находя изображение для левой и правой частей уравненияполучаемЗная передаточную функцию автоматической системы и

Слайд 6Динамическим звеном называется любой элемент системы автоматического управления, имеющий определенное

математическое описание, т.е. для которого известна передаточная функция
ДЗ изображается на

схеме в виде прямоугольника.

Типовые динамические звенья

Типовые динамические звенья – это минимально необходимый набор звеньев для описания системы управления произвольного вида.

К типовым звеньям относятся:
пропорциональное звено;
апериодическое звено I-ого порядка;
апериодическое звено II-ого порядка;
колебательное звено;
интегрирующее звено;

Динамическим звеном называется любой элемент системы автоматического управления, имеющий определенное математическое описание, т.е. для которого известна передаточная

Слайд 7Типовые динамические звенья
Колебательное звено
Консервативное звено
Апериодическое (инерционное) звено 1 порядка
Апериодическое (инерционное)

звено 2 порядка
Усилительное звено (безынерционное, пропорциональное)
Идеально-интегрирующее звено

Типовые динамические звеньяКолебательное звеноКонсервативное звеноАпериодическое (инерционное) звено 1 порядкаАпериодическое (инерционное) звено 2 порядкаУсилительное звено (безынерционное, пропорциональное)Идеально-интегрирующее звено

Слайд 8Структурные преобразования систем.
Структурные схемы

Структурной схемой называется условное графическое изображение математической

модели автоматической системы .
Структурная схема состоит из изображений элементарных динамических

звеньев в виде прямоугольников, в которых записаны их передаточные функции и элементы коммутации .

Элементы структурных схем

Простейшая структурная
схема

Структурные преобразования систем. Структурные схемыСтруктурной схемой называется условное графическое изображение математической модели автоматической системы .Структурная схема состоит из

Слайд 9Основные типы соединения элементов

1. При последовательном соединении элементов выходной сигнал

каждого предшествующего элемента является входным сигналом последующего элемента
Передаточная функция системы:

                                                         

 2. Параллельным соединением звеньев называется такое соединение, при котором на вход всех элементов поступает одно и то же воздействие, а их выходные величины алгебраически суммируются: Передаточная функция системы:
                                                                 
 
Основные типы соединения элементов1. При последовательном соединении элементов выходной сигнал каждого предшествующего элемента является входным сигналом последующего

Слайд 10 
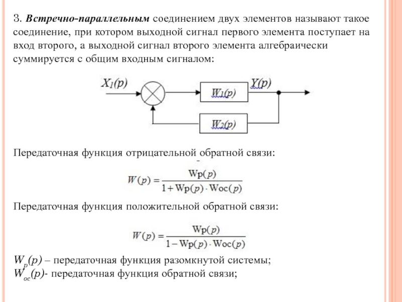
3. Встречно-параллельным соединением двух элементов называют такое соединение, при котором

выходной сигнал первого элемента поступает на вход второго, а выходной

сигнал второго элемента алгебраически суммируется с общим входным сигналом:
 





Передаточная функция отрицательной обратной связи:
 
             
                                                           
Передаточная функция положительной обратной связи:
     

                                                               
Wp(p) – передаточная функция разомкнутой системы;
Woc(p)- передаточная функция обратной связи;
 3. Встречно-параллельным соединением двух элементов называют такое соединение, при котором выходной сигнал первого элемента поступает на вход

Слайд 11Правила преобразования схем

Структурную схему любой сложности можно привести к эквивалентной

одноконтурной разомкнутой структурной схеме.

Сущность метода состоит в том, что используя

правила последовательного, параллельного и встречно-параллельного (с обратной связью) соединений звеньев, получают эквивалентную передаточную функцию Wэ.
Структурные преобразования схем являются допустимыми, если они сохраняют неизменными все входные и выходные сигналы системы.
Правила преобразования схемСтруктурную схему любой сложности можно привести к эквивалентной одноконтурной разомкнутой структурной схеме.Сущность метода состоит в

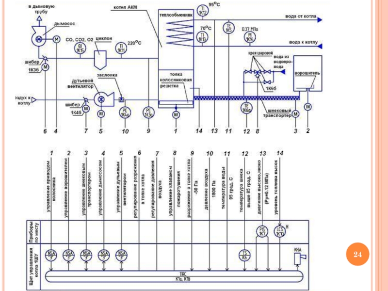
Слайд 12Функциональные схемы автоматизации

Функциональная схема автоматизации (ФСА) представляет собой чертеж,

на котором схематически условными обозначениями изображены: технологическое оборудование; коммуникации; органы

управления и средства автоматизации (приборы, регуляторы, вычислительные устройства) с указанием связей между технологическим оборудованием и элементами автоматики, а также связей между отдельными элементами автоматики.
Функциональные схемы автоматизации Функциональная схема автоматизации (ФСА) представляет собой чертеж, на котором схематически условными обозначениями изображены: технологическое

Слайд 13Изображение технологического оборудования и коммуникаций

Технологическое оборудование и коммуникации на ФСА

изображают упрощенно (в сокращенном виде), без указания технологических аппаратов и

трубопроводов вспомогательного назначения. Масштаб при этом не соблюдается. Изображенная таким образом технологическая схема должна давать ясное представление о принципе работы и взаимодействии со средствами автоматизации.
Изображение технологического оборудования и коммуникацийТехнологическое оборудование и коммуникации на ФСА изображают упрощенно (в сокращенном виде), без указания

Слайд 20Методы построения условных обозначений

1 При упрощенном методе построения приборы и

средства автоматизации, осуществляющие сложные функции, например контроль, регулирование и сигнализацию,

и выполняемые в виде отдельных блоков, изображают одним условным обозначением.

2 При развернутом методе построения каждый прибор или блок, входящий в единый измерительный, регулировочный или управляющий комплект средств автоматизации, указывают отдельным условным обозначением.
Преимуществом развернутого способа является большая наглядность и возможность легкой и быстрой ориентации в распределении аппаратуры по пунктам управления. Достоинством упрощенного способа является меньшая трудоемкость составления схем автоматизации и непосредственное ее совмещение со схемой технологического процесса
Методы построения условных обозначений1 При упрощенном методе построения приборы и средства автоматизации, осуществляющие сложные функции, например контроль,

Слайд 21При упрощенном способе первичный измерительный преобразователь (диафрагма или сопло) не

показан. Исполнительный механизм обозначения не имеет.
При развернутом способе показаны:
1

первичный измерительный преобразователь (поз. 3–1), установленный по месту;
2 прибор для измерения расхода – бесшкальный, с дистанционной передачей, показывающий, установленный по месту (поз. 3–2),
3 прибор для измерения расхода – регистрирующий, регулирующий (поз. 3–3),
4 Исполнительный механизм имеет обозначение 3–4.

При упрощенном способе первичный измерительный преобразователь (диафрагма или сопло) не показан. Исполнительный механизм обозначения не имеет.При развернутом

Слайд 22Приборы и средства автоматизации, встраиваемые в технологическое оборудование и трубопроводы

или механизмы, связанные с ними, изображают на схеме в непосредственной

близости к технологическому оборудованию.
Приборы и средства автоматизации, встраиваемые в технологическое оборудование и трубопроводы или механизмы, связанные с ними, изображают на

Обратная связь

Если не удалось найти и скачать доклад-презентацию, Вы можете заказать его на нашем сайте. Мы постараемся найти нужный Вам материал и отправим по электронной почте. Не стесняйтесь обращаться к нам, если у вас возникли вопросы или пожелания:

Email: Нажмите что бы посмотреть 

Что такое TheSlide.ru?

Это сайт презентации, докладов, проектов в PowerPoint. Здесь удобно  хранить и делиться своими презентациями с другими пользователями.


Для правообладателей

Яндекс.Метрика